400-666-0005
中文 EN

光伏并网柜

光伏并网柜是一种专用于太阳能发电系统的电气装置。 它可以起到保护和控制作用,是将光伏电池板发出的直流电转化为可供电网使用的交流电的关键设备之一。 光伏并网柜的作用是将电能输出到电网,实现太阳能电池板发电系统并网发电。脱扣方式:多种智能脱扣器,提供不同功能。

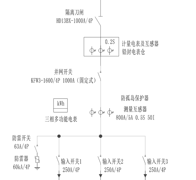
主要用于交流400V低压系统的分布式光伏发电项目,低压光伏并网柜主要有防孤岛保护装置(还可加装故障解列装置、电能质量在线监测装置)、隔离刀开关、并网断路器、防雷器、温湿度控制器、电能计量装置和柜体等组成。柜型及柜体尺寸根据现场情况定做为MNS,GCS,GCK,GGD这几种。


  • 使用环境条件

    海拔不超过 1000m

    周围空气温度不高于 +50°C,不低于 -25°C

    相对湿度:日平均值不大于95%,月平均值不大于90%

    户外风速不超过 35m/s

    安装地点没有火灾、爆炸危险、没有严重污秒、化学腐蚀及剧烈振动的场所,允许存在少量尘埃、烟雾、盐雾、腐蚀性气体污染,污秽等级不超过Ⅱ级。

    地震烈度:VI ;

    地面水平加速度≤0.2m/s;垂直加速度≤0.1m/s^,安全系数1.67。注:特殊使用环境下,使用场所超出正常使用环境条件要求时,用户需与制造厂协商。


  • 型号及其含义

主要技术参数

1.保护功能
防孤岛装置具有被动孤岛检测、有压自动合闸、过欠压保护、高低频保护、逆功率保护等。
2.自动并网
防孤岛保护装置具有失压跳闸(电网失压)和有压自动重合闸功能,在电压异常时跳闸,电压回复正常可以自动并网合闸。同时具备智能通讯功能,可以和后台系统通讯组网,远程操作断路器分合闸,远程查看并网柜各种电参量及开关位置信息。
3.电度计量
压光伏并网柜可以加装计量仓,计量仓带铅封装置,可以有效防止窃电。计量仓内可以安装计量装置和负控装置(一般当地供电局提供),可以很好的记录发电量情况。


产品结构特点
产品结构图
箱式站系统配置图

图片3.png

扫描二维码
关注黄华集团公众号

联系我们

157-5778-2799157-5778-0351